Portable Clamp-On Ultrasonic Flow Meter for High Accuracy Liquid Metering
InnovaSonic® 210 Ultrasonic Portable Flow Meter
- Easy setup in five minutes or less
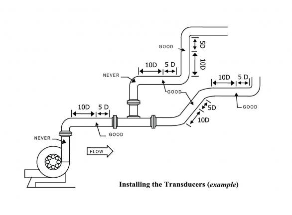
- Portable clamp-on transducers measure liquid flows nearly anywhere
- Save time with no pipe cutting or process shutdown
- Boiler MACT certified for area source boilers (40 CFR 63, subpart JJJJJJ) and for major source boilers (40 CFR 63, subpart DDDDD) Learn More
Overview
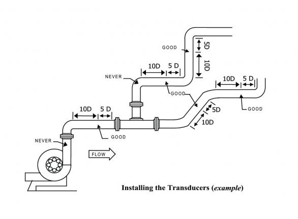
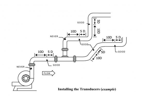
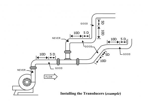
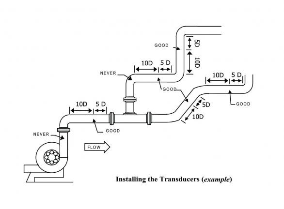
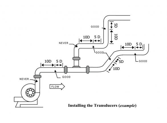
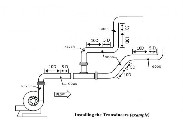
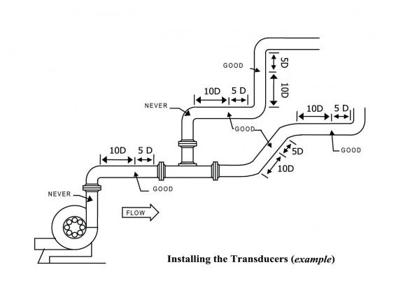
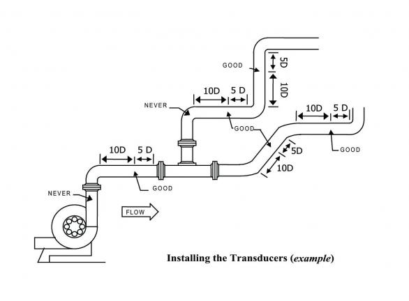
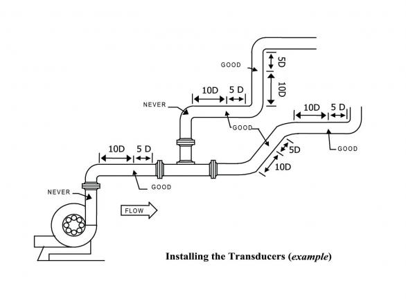
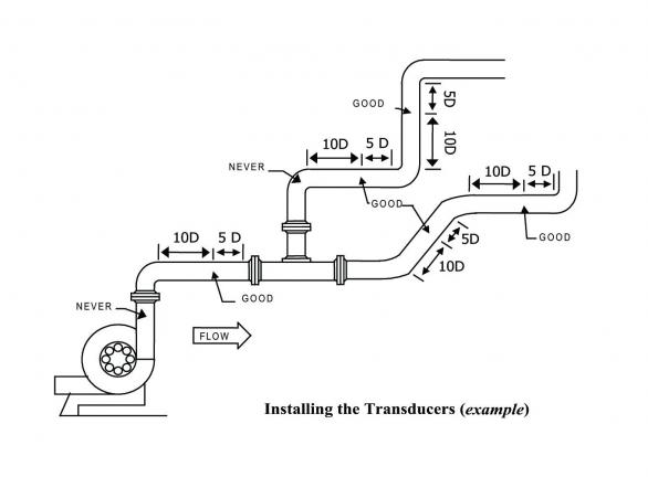
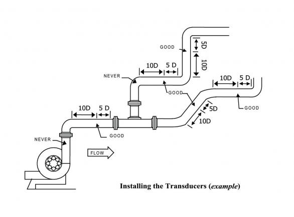
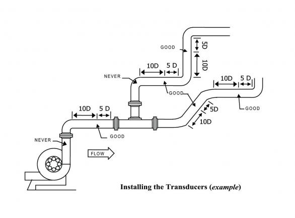
The InnovaSonic® 210 portable ultrasonic flow meter succeeds at delivering expanded functionality and field portability when a permanent installation is not required. The 210 is a complete liquid measurement kit with portable clamp-on transducers featuring a small handheld display interface with bright color display and push buttons. While principally designed for clean liquids, the 210 portable meter will operate effectively with the minimal quantity of air bubbles or suspended solids found in most industrial applications. Its high-powered ultrasonic pulse with improved digital signal processing requires just one set of transducers for a wide range of pipe sizes and materials including metal, plastic and concrete.
The handheld battery powered 210 is ideal for precisely measuring a wide range of liquid flows in pipes up to 236 inches (6000 mm).
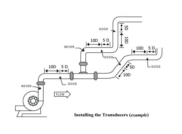
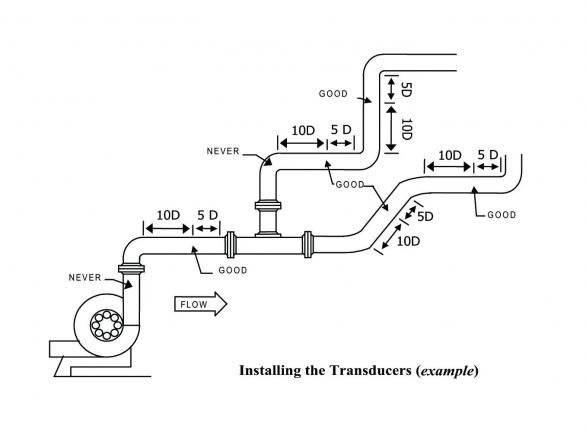
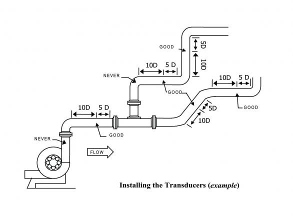
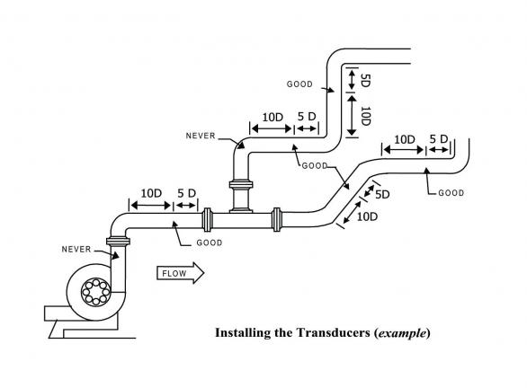
Utilizing universal transit-time technology the 210 portable flow meter, hand-held flow meter measures the time it takes an ultrasonic signal to travel a known distance with the flow stream and another signal travelling against the flow stream, determining the velocity of the fluid being measured. The 210 measurement is independent of fluid conductivity to allow a wider applicability compared to magnetic meters.
Common Applications:
|
|
Performance
While principally designed for clean liquids, the 210 portable meter will operate effectively with the minimal quantity of air bubbles or suspended solids found in most industrial applications. Its high-powered ultrasonic pulse with improved digital signal processing requires just one set of transducers for a wide range of pipe sizes and materials including metal, plastic and concrete.
Utilizing universal transit-time technology the 210 portable flow meter, hand-held flow meter measures the time it takes an ultrasonic signal to travel a known distance with the flow stream and another signal travelling against the flow stream, determining the velocity of the fluid being measured. The 210 measurement is independent of fluid conductivity to allow a wider applicability compared to magnetic meters.
The 210:
- Uses universal transit-time digital signal processing to offer excellent accuracy and repeatability for a wide variety of liquids
- Determines the velocity of the fluid by measuring the time it takes an ultrasonic signal to travel a known distance with the flow stream, and another signal travelling against the flow stream
- Features measurement that is independent of fluid conductivity to allow a wider applicability compared to magnetic meters
In addition, a programmable frequency output and VAC power emulates turbine/propeller meters for easy replacement or decommissioning of older technology flow devices.
Product Benefits
|
|
Specifications
|
|
Documents & Downloads
Datasheets(2) | |||
| File Title | Version | Release Date | |
|---|---|---|---|
InnovaSonic 210 Technical Datasheet | K | 02/22/2023 | |
InnovaSonic Application Datasheet (ADS) | V4 | 06/17/2020 | |
Manuals(1) | |||
| File Title | Version | Release Date | |
InnovaSonic 210 Instruction Manual | O | 02/22/2023 | |
Guides(1) | |||
| File Title | Version | Release Date | |
InnovaSonic 210 Quick Install Guide | E | 07/31/2018 | |
Software(1) | |||
| File Title | Version | Release Date | |
| InnovaSonic 210i Ultrasonic Portable Flow Meter Product Software | 1.3 | 11/20/2017 | |
Certificates(2) | |||
| File Title | Version | Release Date | |
| InnovaSonic Series CE Certificate of Conformity | 1.0 | 09/01/2011 | |
RoHS 3, REACH, and WEEE Compliance | 2.0 | 09/20/2021 | |
Additional Documentation(7) | |||
| File Title | Version | Release Date | |
| Boiler MACT Information Guide | 2.0 | 06/09/2016 | |
| Full Line Catalog - German Version | V1 | 08/07/2017 | |
| Sierra Clean Energy Guide | V1 | 01/28/2011 | |
| Service Brochure | 2.0 | 04/06/2015 | |
| Terms and Conditions | 1.0 | 11/01/2010 | |
| Warranty Statement | 2.0 | 04/01/2015 | |
Full Line Product Offering | V4 | 08/03/2023 | |
Go to Autotest Division >